Комплекс работ по возведению жилого коттеджа в обязательном порядке включает устройство системы вентиляции. Она выполняет ряд важных функций. С помощью постоянного притока в помещения дома чистого атмосферного воздуха и удаления загрязненного собственный дом остается сухим, а воздух в нем свежим и здоровым.
Система будет работать исправно только при условии, что соблюдены нормативы вентиляции частного дома и выполнены точные расчеты. Они производятся во время разработки проекта в части «Вентиляция». Расчетные значения помогут подобрать компоненты системы, обеспечивающей нормативный воздухообмен.
Мы расскажем о специфике организации вентилирования. Подскажем, на основе каких строительных норм и правил, разработанных и утвержденных государственными органами, осуществляется проектирование и вычисления. У нас вы найдете примеры, пользуясь которыми сможете рассчитать систему самостоятельно.
Регламент для малоэтажного сектора СП 55.13330.2016
Это один из главных сводов правил, применяемых для выполнения проектных разработок жилых домов с одной квартирой. Собранные в нем нормативы вентиляции частного дома касаются проектирования автономно расположенных жилых домов, высота которых ограничена тремя этажами.
Во внутреннем пространстве здания с помощью вентиляционного оборудования создается комфортный микроклимат. Его характеристики заданны ГОСТ 30494-2011.
Индивидуальный дом в большинстве случаев отапливается автономным отопительным котлом. Его устанавливают в помещениях с хорошей вентиляцией на первом или цокольном этажах. Возможно размещение в подвале коттеджа. При мощности теплогенератора до 35 кВт его можно установить на кухне.

Проектирование любой постройки, независимо от ее площади, этажности, назначения, в обязательном порядке включает раздел «Вентиляция» с разработкой схемы, расчетами и рекомендациями по сооружению
Если отопительный агрегат работает на газе или жидком топливе в котельной принимаются меры по теплоизоляции оборудования и трубопроводов по условиям СП 61.13330.2012.
Сборник предлагает три принципа устройства вентиляции:
В индивидуальных домах отток воздуха чаще всего устраивается из кухни и санузлов. В других помещениях организуется по требованию и необходимости.
Поток воздуха из кухонь, ванных, уборных с сильными и не всегда приятными запахами удаляется сразу наружу. Он не должен попадать в другие помещения.
Для естественного проветривания окна оборудуются форточками, клапанами, фрамугами.

Важное преимущество приточно-вытяжной системы — стабильность работы, не зависящая от температуры и плотности воздуха в пределах помещения и за окном
КПД полезного действия вентиляционного оборудования рассчитывается с учетом однократной смены воздуха в течение одного часа в комнатах с постоянным присутствием людей.
Минимальный объем ухода воздуха в рабочем режиме:
- из кухни – 60 м3/час;
- из ванной – 25 м3/час.
Кратность воздухообмена для других комнат, а также для всех вентилируемых помещений с вентиляцией, но при ее отключении, принята 0,2 от общей кубатуры пространства.

Проложенные открытым способом воздуховоды фиксируются к строительным конструкциям с помощью кронштейнов. Для сокращения звуковых колебаний держатели снабжают шумогасящими прокладками из эластомера
Цилиндрические или прямоугольные воздуховоды крепятся к строительным конструкциям при помощи различных приспособлений: подвесок, скоб, проушин, кронштейнов. Все способы крепления должны обеспечивать стабильность вентиляционных магистралей и исключать прогибы вентиляционных труб или коробов.
Температура поверхностей воздуховодов ограничена 40о С.
Уличные приборы защищаются от низких отрицательных температур. Ко всем конструктивным частям вентсистемы предусматривается свободный проход для профилактического осмотра или ремонта.
Кроме того есть еще сборники нормативов типа НП АВОК 5.2-2012. Это указания по регулированию воздухооборота в помещениях жилых домов. Разработаны они специалистами некоммерческого партнерства АВОК в развитие рассмотренных выше нормативных актов.
Общие санитарные требования в ГОСТ 30494-2011
Сборник утвержденных государством стандартов по созданию комфортной среды обитания в жилых объектах.
Показатели для воздуха в жилых апартаментах:
- температура;
- скорость перемещения;
- доля влажности воздуха;
- суммарная температура.
В зависимости от заявленных требований при расчетах применяют допустимые или оптимальные величины. Ознакомиться их полным составом можно в Таблице № 1 вышеуказанного норматива. Сжатый вариант для примера приводится ниже.
Для жилой комнаты допустимы:
- температура – 18о-24о;
- процент влажности – 60 %;
- скорость перемещения воздуха – 0,2 м/сек.
Для кухни:
- температура — 18-26 градусов;
- относительная влажность – не нормируется;
- быстрота продвижения воздушной смеси – 0,2 м/сек.
Для ванной, туалета:
- температура — 18- 26 градусов;
- относительная влажность – не нормируется;
- темп движения воздушной среды – 0,2 м/сек.
В теплый сезон показатели микроклимата не нормируются.
Оценка температурной среды внутри комнат производится по обычной tо воздуха и результирующей. Последняя величина является собирательным показателем tо воздуха и радиационной tо помещения. Ее можно рассчитать по формуле в Приложении А, замерив нагрев всех поверхностей в комнате. Более простой способ — измерить шаровым термометром.

Для правильного измерения температурных данных и отбора проб на определение органолептических показателей воздушной массы следует участь направление потоков приточной и вытяжной части системы
Загрязнение воздуха внутри жилища определяется содержанием двуокиси углерода – продукта выдыхаемого людьми во время дыхания. Вредные выделения от мебели, линолеума приравниваются к эквивалентному количеству СО2.
По содержанию данного вещества классифицируют внутренний воздух и его качество:
- 1 класс — высокое – допуск двуокиси углерода 400 и ниже см3 в 1 м3;
- 2 класс – среднее — допуск углекислого газа 400 — 600 см3 в 1 м3;
- 3 класс – допустимое — допуск СО2 — 1000 см3/м3;
- 2 класс – низкое — допуск диоксида углерода 1000 и выше см3 в 1 м3.
Нужный объем наружного воздуха для системы вентиляции определяют расчетом по формуле:
L = k×Ls, где
k — коэффициент эффективности распределения воздуха, приводится в таблице 6 ГОСТа;
Ls – расчетное, минимальное количество наружного воздуха.
Для системы без принудительного вытяжения k = 1.
Детально с выполнением расчетов для обеспечения помещений вентиляцией ознакомит следующая статья, прочитать которую стоит как заказчикам стройки, так и владельцам проблемного жилья.
Руководство для проектировщиков СП 60. 13330.2016
Этот сборник правил является основным документом для проектировщиков комплекса вентиляции в частном доме. Этим документом установлены правила проектирования вентсистем для всех видов зданий. Здесь также отталкиваются от госстандартов по микроклимату жилых помещений.
Санитарно-эпидемиологические показатели жилых домов применяют по СанПин 2.1.2.2645.
Основные постулаты нормативного сборника
Правилами предписывается материалы для воздуховодов и других частей вентиляционных конструкций приобретать только при наличии сертификатов, подтверждающих их соответствие санитарно-гигиеническим требованиям.
Для исключения появления конденсата воздуховоды по теплоизолируют по нормативам СП 61.13330. Для защиты от агрессивных компонентов воздушной среды внутри и снаружи дома используют антикоррозионные материалы или покрывают поверхность коробов специальными составами.

Теплоизоляция трубопроводов применяется для предотвращения образования конденсата и защиты от агрессивного воздействия химических веществ, содержащихся в конденсате
Монтажные и наладочные работы ведут в соответствии со СП 73.13330.
Вентиляция с механическим приводом применяется:
- если не хватает естественного воздухообмена;
- если площадь не снабжена устройствами для поступления воздуха.
Механическая вентиляция включается, когда не хватает природной циркуляции воздушной массы в отдельные временные периоды.
Вентиляционная система на основе естественного воздухооборота рассчитывается исходя из разности плотностей уличного воздуха при температуре 5о C и плотности внутреннего воздуха при нормативной температуре в холодный сезон года.
Если при указанных выше температурах воздух полностью не возобновляется, делают приточно-вытяжные системы с механическим побуждением.
Приемные вентиляционные устройства
Их не следует располагать на расстоянии менее 8 м от площадок для сбора мусора, парковок с числом автомобилей более трех, автодорог и других источников вредных выбросов и неприятных запахов.

Приемные отверстия для приточной части системы воздухообмена располагают в зоне цоколя или фундамента дома
В верхней зоне здания приемные конструкции размещают с наветренной стороны. В жаркие дни их защищают от прямых солнечных лучей и перегрева.
Нижняя граница приемного отсека вентиляции проходит на уровне не более 1 м от поверхности снега, но не ниже 2 метров от усредненной отметки земли.
Расчет воздушного притока
Производится расчет по приложению Ж действующего свода правил. Из результатов вычислений берут большее значение, гарантирующее соблюдение санитарных норм и безопасность в отношении пожаров и взрывов. Дебет поступившего в помещение воздуха не должен быть меньше минимального потребления, рассчитанного по приложениям Ж и И.
Вычисление издержек воздуха производят отдельно для летнего и зимнего периода и межсезонья по формулам Ж1-Ж7, выбирая наибольшее полученное значение:
- по излишку тепла;
- по весу вредных и опасных элементов;
- по превышению влаги;
- по кратности воздухооборота;
- по расходу на 1 человека.
Минимальная трата наружного воздуха куб.м./час на одного человека приведена в таблице И1 приложения И.
Правила организации воздухообмена
В жилые помещения воздух подается через специальные распределители в верхней части дома. Приемные камеры для оттока воздуха делают под потолком комнаты не ниже 2 м от пола до нижней стороны отверстия для удаления лишнего тепла, избытков влаги и газов.
Оборудование и его размещение
Вентиляторы подбирают по двум показателям: сопротивлению вентсети при заданной скорости воздушной смеси в ней и по вычисленному потреблению воздуха. При этом учитывают приход и расход воздуха через неплотные прилегания деталей в заводских устройствах и воздуховодах по требованию п. 7.11.8.

Воздушный поток принуждается к движению вентилятором. В вытяжные и приточные отверстия устанавливают осевые модели, обеспечивающие местное вентилирование
Транзитные дистанции воздуховодов проектируют согласно ГОСТ РЕН 13779 по герметичности класса В, в других случаях по классу А.
Подсос и утечку воздуха через противопожарные клапаны и вентиляционные каналы принимают по СП 5.13130.2009, для выполнения установок ФЗ от 22.07.2008г. № 123-ФЗ «ТР о требованиях ПБ».
Очистные фильтры выбираются с учетом длительности эксплуатации, количеству собираемой пыли, степени очистки воздуха. Воздухораспределители наружного воздуха должны иметь устройства для регулирования вектора воздушного потока и его расхода.
В помещениях с газовыми установками у вентиляторов монтируют решетки и клапаны с регуляторами расхода воздуха. Их устройство гарантирует неполное закрывание.

В воздуховоды устанавливают осевые и центробежные типы вентиляторов. Они стимулируют движение потока по системе. Выбор модели определен объемом поставляемого воздуха и спецификой эксплуатации помещения
Помещения для расположения вентиляционного оборудования, в том числе на техэтажах и чердаках жилых зданий, подбираются в соответствии с условиями СП 54.13330 «Здания жилые многоквартирные». Категория помещения по взрыво— и пожароопасности определяется по ФЗ № 123-ФЗ.
Форма и материал воздуховодов
В жилых домах малой этажности объединение воздуховодов общеобменной вентиляции теплым чердаком неэффективно. Для предотвращения задымления на воздуховодах устанавливают противопожарные клапаны, воздушные заслоны.
Каналы вентиляции с ограничением по огнестойкости делают из негорючих материалов. Огнестойкие материалы применяют также для транзитных участков вентсистем и воздуховодов в помещениях для размещения оборудования в подвалах и на чердаках.
Материалы с группой горючести выше Г1 допускаются:
- для воздуховодов помещений, кроме вышеуказанных;
- для гибких вставок транзитных участков.
Вентиляционные короба и трубы делают из унифицированных стандартных деталей. Не допускается применение асбестоцемента в приточных системах. Воздуховоды должны иметь покрытия, устойчивые к воздействию агрессивной среды.

Для сборки канальной вентиляционной системы выпускают трубы и фасонные элементы из оцинкованной стали и пластика
Толщина листовой стали для изготовления воздуховодов подбирается по приложению К рассматриваемого нормативного сборника.
При допустимой температуре не выше 80 градусов при диаметре круглого сечения:
- до 200 мм включительно — толщина листа 0,5 мм;
- от 250 до 450 мм — 0,6 мм;
- от 500 до 800 мм — 07 мм;
- от 900 до 1250 мм — 1,0 мм.
Для воздуховодов прямоугольного сечения:
- до 250 мм — 0,5 м;
- от 300 мм до 1000 мм — 0,7 мм;
- от 1250 до 2000 мм — 0,9 мм.
При установленной норме огнестойкости не менее 0,8 мм. Не разрешается прокладывать через кухни и жилые комнаты транзитные воздухопроводы, идущие из помещений иного назначения.
Газопроводы, кабели, провода, канализационные трубы разрешается прокладывать на расстоянии более 100 мм от стенок монтируемых воздуховодов. В воздухоотводящих шахтах не допускается размещать трубопроводы бытовой канализации.
Короба и трубы вытяжной вентиляции общего обмена монтируют с подъемом 0,005 в направлении движения воздушной массы. Для удаления образующегося конденсата предусматривают дренажные устройства.
Специфика энергосбережения и автоматизация
Для частного домовладения немалую роль имеет экономия энергоресурсов.
Суммарное энергосбережение при проектировании вентиляционных систем складывается за счет:
- выбора передового оборудования;
- решения энергоэффективных задач;
- применения механических систем;
- вторичного применения тепла удаляемого воздуха;
- индивидуального подхода к регулировке воздушного обмена.
Электроустановки подбираются с учетом нормативов ПУЭ (7-е издание) «Правила устройства электроустановок». При наличии системы пожаротушения и пожарной сигнализации в коттедже проектируется автоматическая блокировка электропитания систем вентиляции в соответствии с СП 7.13130.
Предусматривается при пожаре отключать централизованно или индивидуально системы вентиляции, включать противодымную защиту. Дистанционное управление дымовыми противопожарными клапанами, окнами, фрамугами должно быть автоматизировано.
Воздухообмен в многоэтажных домах в СП 54.13330.2016
Небесполезными при проектировании вентиляции индивидуальных домов будут постулаты этого свода правил, предназначенные для строительства многоквартирных домов высотой до 75 метров. Строительство проводится по рабочим чертежам, выполненным на основе проекта.
Жилой дом может иметь встроенные, встроено-пристроенные, пристроенные помещения общего назначения и пользования: бассейны, тренажерные залы, гаражи, автостоянки при соблюдении соответствующих правил безопасности. Размещение промышленных подразделений в жилых домах не допускается.
Правила для проектирования МКД, разработаны на основе санитарных требований СанПиН 2.1.2.2645, ГОСТ 30494 с учетом климатических зон по СП 131.13330.
Защита от шума регламентируется условиями СП 51.13330. Проект жилого дома включает инструкцию по эксплуатации, в том числе вентиляционного комплекса.
Индивидуальный дом проектируется для проживания одной семьи. Состав помещений и их количество предусматривается по требованию заказчика. Основные помещения: общая гостиная, спальни, кухня, санузлы. Размещение жилых комнат в подвальных этажах не допускается.

Если в доме типовой планировки монтируется приточно-вытяжная вентиляция в системе применяется приточная установка и вытяжной вентилятор
При проектировании саун вентканалы оборудуют противопожарными клапанами. Вентиляционные отверстия и вводы трубопроводов в фундаментной и цокольной конструкции здания обеспечиваются защитными устройствами от грызунов.
Кратность воздухообмена:
- спальня, гостиная при общей площади особняка на 1 чел. меньше 20 кв.м. — 3 куб.м /час на 1кв. метр жилой площади;
- более 20 кв.м. – 30 куб.м /час на 1 человека;
- кухня с электрической плитой – 60 кубометров/час;
- помещение с газовым оборудованием – 100 куб.м/час;
- помещение с отопительным котлом до 50 кВт с открытой и закрытой топкой – часовой расход, равный объему помещения.
- ванная, туалет – 25 куб.м/час.
В наружных стенах подвала, техподполья, холодного чердака, не имеющих вытяжки, делают продушины, равномерно распределенные по периметру дома. Площадь одного проема не менее 0,05 кв.м.
Требования к воздухообмену в МГСН 3.01- 01
Конкретизируют общероссийские стандарты на возведение жилых зданий и частично их повторяют.
По кратности воздухообмена увеличивается норма вытяжки из кухонь с газовым оборудованием в зависимости от числа газовых конфорок:
- 2 шт. – не менее 60 куб.м/час;
- 3 штуки – не менее 75 куб.м/час;
- 4 штуки — не менее 90 куб.м/час.
Тренажерный зал в рабочем режиме — 80 куб.м/час, нерабочем — 16 куб.м/час;
Для встраиваемых объектов делают автономную систему вентилирования. При наличии теплого чердачного пространства вытяжная шахта предусматривается высотой не менее 4,5 метров от поверхности плит, перекрывающих верхний этаж.
Гигиенические обоснования в СанПиН 2.1.2.2645
Сборник диктует гигиенические требования к вентиляционному устройству дома, внутреннему климату, состоянию воздуха. В соответствии с его нормами не допускается выход загрязненной смеси из кухонь и санузлов в общем вентканале с жилыми комнатами.
Шахты вытяжной вентиляции возвышаются над коньком кровли или плоской крышей на высоту не менее 1 метра.

Высота вентиляционных стояков, возвышающихся над кровлей определяется по расстоянию между ними и коньковым ребром. Если оно меньше 1,5 м, то канал должен быть выведен не меньше чем на 0,5 м над коньком
Перечислены допустимые нормы температуры, относительной влажности, быстроты передвижения воздуха в помещениях дома в холодный и теплый сезоны года.
Пример расчета естественной вентиляции дома
Действующие нормативные акты предлагают три способа расчета:
- по кратности воздухообмена;
- по санитарным и гигиеническим характеристикам;
- по общей площади комнат.
Основой вычислений являются два показателя: расход воздуха в м3/час и часовая кратность воздухообмена. Эти данные берутся из сводов правил СП 54.13330 и СП 60.13330.
Кратность воздухооборота означает число полных обновлений воздуха в помещении за 1 час. Берется по т. 9.1 СНиП 31-01-2003.
По нормативным установкам принимается следующий расход воздуха:
- гостиная, спальня — 1 раз/час;
- кухня с электрической плитой — 60 кубометров/час;
- санитарные узлы – 25 м3/час;
- помещение с котлом на твердом топливе — кратность 1 + 100 м3/час.
Для кухни в доме с газовой плитой принимается схема: объем воздуха, равный нормативному обороту удаляется с помощью естественной вытяжки, а добавляемые 100 м3/час отводятся принудительной вентиляцией в виде кухонной вытяжки.

Для выполнения расчетов по кратности воздухообмена, обеспечении притока в системах без рекуперации, поставки воздушной смеси в системах с рекуператором нужен план дома с точными размерами помещений
Кратность обмена для котельных с газовым теплогенератором принимается равной 3+ объем воздуха на выжигание газа.
Расчеты по кратности и численности проживающих
Выполняется для каждой комнаты коттеджа по формуле:
L = S × h × n,
S – площадь комнаты в м2;
h – высота помещения м;
n – кратность воздухообмена в течение часа, берется из СНиП.
Нормативный объем воздушной массы и кратность ее смены в сутки зависит не только от площади обустраиваемого системой пространства, но и от численности проживающих. В расчетах вытяжки используется следующая формула.
L = m × N, где
L – объем воздушной вытяжки в м3/час;
m – количество воздушной смеси в расчете на одного человека м3/час;
N — число людей, присутствующих в помещении не менее 2 часов.
Рассматривается в качестве примера условный дом, имеющий состав помещений:
- гостиная — 27 м2;
- спальня 1 – 15 м2;
- спальня 2 — 18 м2;
- кухня — 16 м2;
- коридор – 10 м2;
- ванная – 8 м2;
- санузел – 4 м2.
Всего — 98 м2.
Если предположить, что в доме проживает столько людей, что на каждого приходится менее 20 м2 общей площади, тогда часовой расход воздуха определяется из расчета 3 м3/час на 1 м2 площади. 98 × 3 = 294 м3/час.
Определяются объемы воздуха по кубатуре помещений с высотой 2,8 м:
- гостиная — 27 × 2,8 = 75,6 м3/час;
- спальня 1 — 15 × 2,8 = 42 м3/час;
- спальня 2 — 18 × 2,8 = 50,4 м3/час;
- кухня — 16 × 2,8 = 44,8 м3/час;
- коридор — 10 × 2,8 = 28 м3/час;
- ванная — 8 × 2,8 = 22,4 м3/час;
- санузел – 4 × 2,8 = 11,2 м3/час.
Полученные значения с учетом кратности воздухообмена округляют в большую сторону до величины, кратной пяти. Коридор используемой таблицей СНиП не нормируется, поэтому исключается из расчета.

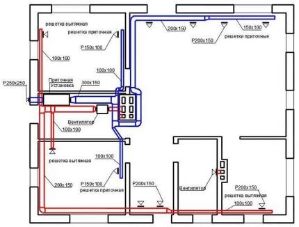
Схема расположения вентканалов в смешанной вентиляционной системе: вытяжка из кухни, ванной и туалета производится по отдельным каналам, приток осуществляется естественным образом через неплотности в оконных и дверных конструкциях
Полученные объемы суммируются отдельно по приходу воздуха и уходу.
Помещения с вытяжкой:
- кухня — 44,8 не менее 90 м3/час;
- ванная — 22,4 не менее 25 м3/час;
- санузел — 11,2 не менее 25 м3/час.
Всего — 140 м3/час.
Комнаты, из которых поступает свежий воздух:
- гостиная — 75,6×1 = 80 м3/час;
- спальня 1 – 42×1 = 45 м3/час;
- спальня 2 — 50,4×1 = 55 м3/час;
Всего — 180 м3/час.
Объем притока превышает объем оттока на 40 м3/час. Для баланса воздушных потоков увеличивают объем вытяжки на недостающее количество, добавляя его к объемам кухни и санузла.

Диаметры труб для сборки вентиляционных каналов определяются по диаграмме, в которой собраны и сведены в график типовые значения
После корректировки получают точные значения прихода и ухода.
Приход:
- гостиная — 75,6×1 = 80 м3/час;
- спальня 1 – 42×1 = 45 м3/час;
- спальня 2 — 50,4×1 = 55 м3/час;
Всего — 180 м3/час
Уход:
- кухня — 44,8 не менее 105 м3/час;
- ванная – 22,4 не менее 25 м3/час;
- санузел – 11,2 не менее 50 м3/час.
Всего — 180 м3/час.
Объемы сбалансированы в соответствии с расчетом по кратности.
Проживают 3 человека + 2 гостя бывают с перерывами. Норма – 60 м3/час на 1 постоянно проживающего человека, 20 м3/час на 1 временного жильца.
Вычисления:
- гостиная — 3 × 60 + 2 × 20 = 220 м3/час;
- спальня 1 — 2 × 60 = 120 м3/час;
- спальня 2 — 1 × 60 = 60 м3/час.
Итого — 400 м3/час.
Вытяжку, рассчитанную выше по нормативам кратности, увеличивают до суммарного объема по притоку воздуха, раскидывая разницу 400 – 180 = 220 м3/ час на вытяжку из кухни, ванной и санузла.
Получают:
- кухня – 105 м3/час = 280 м3/час
- ванная — 25 м3/час = 60 м3/час;
- санузел — 50 м3/час = 60 м3/час.
Всего — 400 м3/час. Расчетное значение диаметра вытяжки должно обеспечивать в частном доме полноценную смену воздушной массы.
Расчет по санитарным нормам
Площадь дома равна 98 кв.м. Приточный воздухообмен с учетом нормы 3 м3 на 1 м2 площади. 98 × 3 = 294 м3/час.
Этот результат распределяют по всем помещениям с вытяжкой:
- кухня – 90 м3/час = 174 м3/час;
- ванная – 25 м3/час = 60 м3/час;
- санузел – 25 м3/час = 60 м3/час.
Всего — 294 м3/час.
Достижение равновесия воздухообмена – основа расчета по вентиляции.
Вычисление сечения воздуховодов
Теперь стоит задача распределить потоки. Вытяжка будет состоять из четырех каналов: два в кухне и по одному в ванной и санузле.
Можно считать по двум формулам:
а) F = L/3600×V , где
F – площадь сечения воздуховода м2;
L — расход вытяжной смеси м3/час;
V – скорость потока воздуха м/сек.
б) F = 2,778 × L/V , где
2,778 – коэффициент перехода от значений в метрах к сантиметрам.
В каналах с естественной вытяжкой темп перемещения воздушной массы ограничивается диапазоном от 0,5 до 1,5 м/сек. Принимают для выбранного дома — 0,8 м/сек.
100 куб.м. воздуха в кухне будут уходить по каналу с вытяжным вентилятором во время готовки пищи на кухонной плите. Для естественного воздухообмена на кухне остается 180 куб.м. Обсчитывают круглое сечение воздуховода для кухонного канала с естественной тягой.
F = 2,778 × 180/0,8 = 625 см2.
Площадь круга = п×R2, где п = 3,14.
625 = 3,14×R2, R = 14,1 см, рассчитанный диаметр вытяжки в частном доме — 282 мм.
Аналогично каналы для ванной и санузла будут сечением 163 мм каждый.
F = 2,778 × 60/0,8 = 208 см2.
Площадь круга = п×R2.
208 = 3,14×R2, R = 8,13 см, определено значение сечения вентканала в частном доме с диаметром 163 мм.
Можно подбирать воздуховоды по специальным диаграммам с двумя осями координат: расхода воздушной смеси и скорости транспортировки воздуха. На пересечении перпендикуляров из этих величин по конкретному воздуховоду находят величины его диаметра.

В пределах серии вентиляционных труб, соединителей, уголков, отводов и т.д. выпускаются элементы типовых размеров. Их приобретение существенно повышает темпы сборки системы
Подбор стандартного размера вентканалов производится по ГОСТ с учетом выполненного расчета. Например, на воздуховоды из оцинкованной стали применяется ГОСТ 14918-80, из железобетона — ГОСТ 17079-88.
Проектировщики для расчета вентиляционных систем и их воплощения в чертежах и трехмерных изображениях пользуются справочниками и компьютерными программами, разработанными на основе строительных норм и правил: алгоритм расчета вентиляции Vent—Calc, подбора воздуховодов – Ducter 2.5, рисования вентиляции SVENT, CADvent.
Выводы и полезное видео по теме
С правилами проектирования установок и систем для нормативного воздухообмена ознакомит следующий ролик:
Нормативы вентиляции разработаны не только для облегчения работы проектировщикам. Знать их полезно заказчикам строительства и собственникам жилья, не обеспеченного достаточной поставкой свежего воздуха. Если хозяева самостоятельно выявят нарушения в проекте, то смогут добиться исправления ошибок или хотя бы получить компенсацию.
Хотите рассказать о том, как работает система вентиляции в вашем собственном доме/квартире/даче? Оставляйте, пожалуйста, комментарии в находящейся ниже блок-форме. В ней же вы можете поделиться полезной информацией по теме, задать вопрос и разместить фото.







